24小時客服熱線:
400-800-8605
176-1673-8512
預約參訪:
0536-7519229
3月21-23日,2024第三屆中國石油和化工行業技術裝備國產化大會在山東淄博成功舉辦。會議由中國石油和化學工業聯合會供應鏈工作委員會主辦,聚焦石油和化工行業發展的新趨勢,探索推動行業高質量發展的新產品、新技術、新裝備。山東天瑞重工有限公司應邀參會,研究員、世界生產力科學院院士、公司總經理鄭鐵民作《磁懸浮節能技術塑造石化行業綠色發展新動能》技術報告。

▲研究員、世界生產力科學院院士、公司總經理鄭鐵民作技術報告
磁懸浮節能技術是“新質生產力”的典型代表,在石化行業具有廣闊的發展前景。近年來,天瑞重工不斷加大技術創新與研發力度,研發磁懸浮鼓風機、磁懸浮透平真空泵、磁懸浮空壓機、磁懸浮變頻離心式冷水(熱泵)機組、磁懸浮低溫余熱發電機組、磁懸浮飛輪儲能、磁懸浮蒸汽壓縮機、永磁變頻雙螺桿空壓機、永磁同步直驅電機等節能裝備,在石化行業應用廣泛。
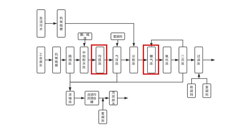
石油化工廢水是指在石油煉制過程中產生的廢水,其中含有油類、懸浮物、有機物、重金屬等。目前常用的處理石油化工廠廢水及污泥處理流程見下圖:

▲石油化工廠廢水及污泥處理流程示意圖(圖片來自網絡,如有侵權,請聯系刪除)
磁懸浮鼓風機憑借其節能、低噪以及運行成本低等諸多優勢,可作為曝氣風機應用于石化廢水處理工藝中的生化池、均質池及曝氣池。2023年10月,中石化下屬煉化廠應用1臺天瑞重工磁懸浮鼓風機,替換傳統鼓風機,用于供排水車間污水曝氣,設備應用至今,運行穩定,在同工況下,節電率38.2%,一年節電97.5萬度,減少CO2排放556.9噸。

▲中石化下屬煉化廠磁懸浮鼓風機應用現場
未來,天瑞重工將不斷深化磁懸浮節能技術在石油化工行業的工藝應用,為石化行業提供整體節能改造方案,推動石化行業的綠色低碳高質量發展。

